
Hydraulische Abkantpresse: Fehlerdiagnose und Behandlungsanalyse
Die Rücklaufgeschwindigkeit des Gleitblocks ist langsam, was zu einer Verringerung der Produktionseffizienz der hydraulischen Abkantpresse führt und die Produktionseffizienz des Unternehmens beeinträchtigt. Dieses Dokument analysiert die Ursachen für den Ausfall der hydraulischen Abkantpresse, führt eine umfassende Diagnose durch und beseitigt die ... Weiterlesen ...

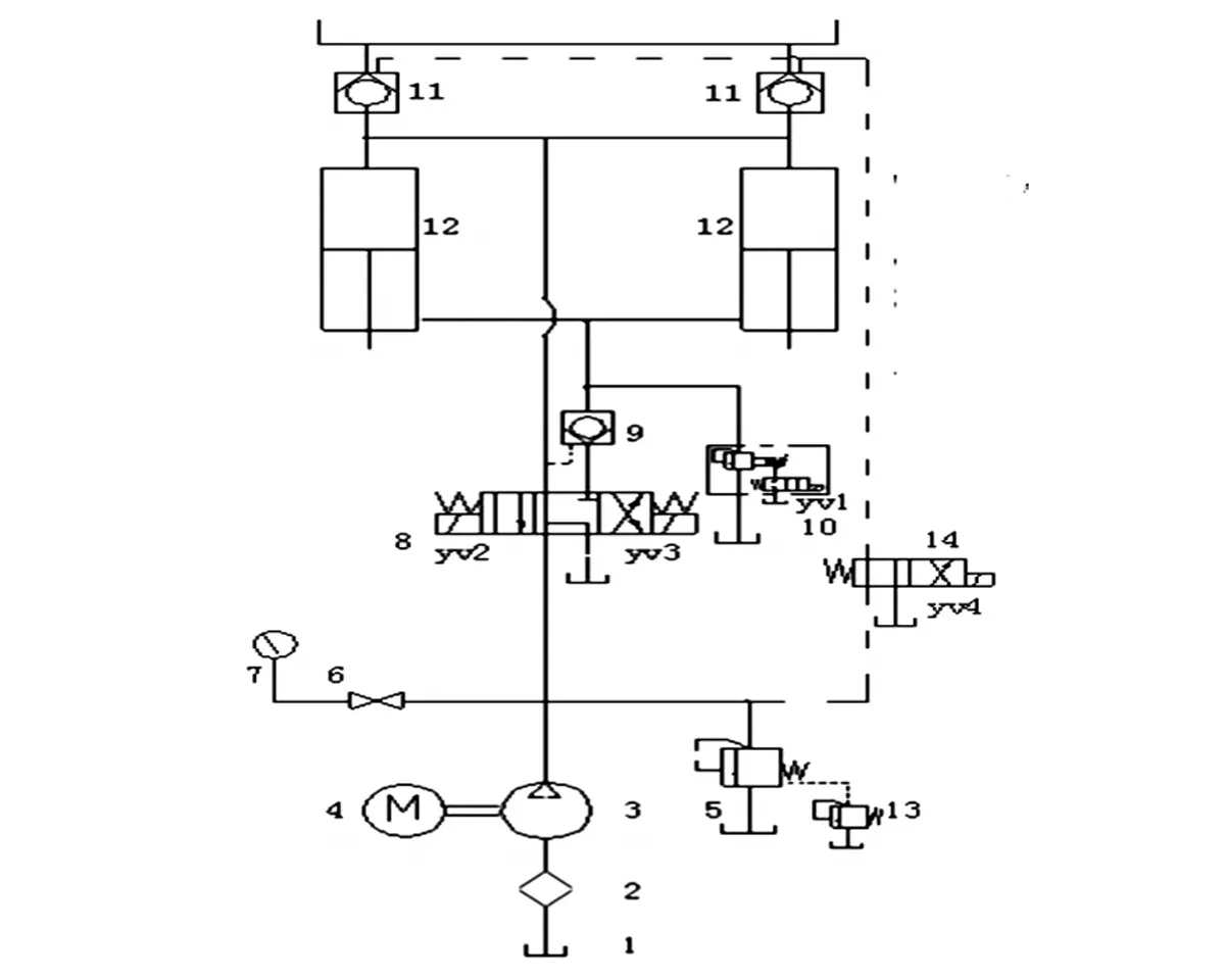
Funktionsprinzip des Hydrauliksystems einer Biegemaschine – Eine umfassende Anleitung
Das Hydrauliksystem einer Biegemaschine spielt eine entscheidende Rolle für deren Betrieb und liefert die notwendige Kraft zum präzisen und effizienten Biegen von Blechen. Das Verständnis des Funktionsprinzips des Hydrauliksystems kann Aufschluss über die Funktionsweise dieser Maschinen geben. Hydrauliksystemkomponenten Hydraulikpumpe: Die Hydraulikpumpe erzeugt den Hydraulikdruck ... Weiterlesen ...

4 häufige Fehler beim Bedienen einer Biegemaschine
Die Biegemaschine ist eine der nützlichsten und am häufigsten in der Blechbearbeitung eingesetzten Maschinen. Ihre Vielseitigkeit beim Biegen unterschiedlicher Materialien in unterschiedlichen Stärken und die Kompatibilität mit einer Vielzahl unterschiedlicher Werkzeuge machen sie zu einem unverzichtbaren Werkzeug, mit dem sich Dutzende verschiedener Biegungen und Formen herstellen lassen. Aber ... Weiterlesen ...

Grundlagen des Biegens: Warum die Tonnage bei Abkantpressen wichtig ist
Die Auswahl der richtigen Abkantpresse und des richtigen Werkzeugs für eine bestimmte Aufgabe erfordert weit mehr als nur die Sicherstellung ausreichender Kraft. Schon eine Fehlkalkulation kann dazu führen, dass Werkzeugteile umherfliegen. Gleichzeitig kann die Mittellast des Pressstempels überschritten werden, was zu einer Verbiegung des Pressstempels und des Pressbetts führen kann. Wenn Sie nicht glauben ... Weiterlesen ...

Fehlerbehebungsprinzip bei servoelektrischen Abkantpressen – ausführliche Erklärung
Nach einer beträchtlichen Anzahl von Betriebsstunden ist Ihre elektrische Abkantpresse anfällig für Schäden und Probleme. Dies hat nichts mit der vom Hersteller gelieferten Qualität zu tun. Betrachten Sie es vielmehr als zusätzliche Investition in Ihr Projekt, die langfristig mit Sicherheit erhebliche Vorteile und Gewinne bringt. Die Verwaltung dieser ... Weiterlesen ...

Erläuterung der U-Biegung einer Abkantpresse – Ultimativer Leitfaden
Was ist eine U-Biegung an einer Abkantpresse? Bei der U-Biegung an einer Abkantpresse wird das Blech auf der Abkantpresse mindestens zweimal gebogen, um eine U-Form zu erhalten. Dieser Prozess wird durch die präzise Steuerung der Schließwinkel der oberen und unteren Matrizen sowie der Hübe erreicht, um … Weiterlesen ...

Elektrohydraulische Servo-Abkantpresse erklärt - Ultimativer Leitfaden
Was ist eine elektrohydraulische Servo-Abkantpresse? Eine elektrohydraulische Servo-Abkantpresse ist eine spezielle Abkantpresse für die Metallbearbeitung und Fertigung, insbesondere zum Biegen von Blechen. Sie kombiniert elektrische, hydraulische und Servo-Steuerungssysteme zur präzisen Steuerung des Biegevorgangs. Das elektrohydraulische Servosystem einer CNC-Abkantpresse ist eine Art automatisches … Weiterlesen ...

Edelstahlbiegen auf einer Abkantpresse – Die ultimative Anleitung
Was ist Edelstahlbiegen? Edelstahlbiegen ist der Prozess, bei dem Bleche in bestimmte Formen gebracht werden. Edelstahlbiegen wird häufig in der Blechbearbeitung eingesetzt und ist auch ein wesentlicher Schritt in der Metallherstellung. Edelstahlbiegen ermöglicht Umformung, kundenspezifische Bearbeitung und Massenproduktion von Edelstahl ... Weiterlesen ...

Unterschied zwischen Fingerbremse und Abkantpresse: Ultimativer Leitfaden
Zum Biegen von Blechen werden häufig die Fingerpresse und die Abkantpresse eingesetzt. Beide werden zwar für Biegevorgänge eingesetzt, unterscheiden sich jedoch deutlich in Design, Leistung und Anwendung. In diesem ultimativen Leitfaden untersuchen wir die Unterschiede zwischen diesen beiden Maschinen, um Ihnen zu helfen, herauszufinden, welche … Weiterlesen ...

So wählen Sie eine Sicherheitsvorrichtung für eine CNC-Abkantpresse aus - Ein praktischer Leitfaden
Sicherheit ist beim Betrieb von CNC-Abkantpressen von größter Bedeutung, um Bediener zu schützen und Unfälle zu vermeiden. Verschiedene Sicherheitsvorrichtungen gewährleisten einen sicheren Betrieb: Arten von Sicherheitsvorrichtungen für CNC-Abkantpressen. Feste Sicherheitsvorrichtungen der CNC-Abkantpresse MP3003CNC sind seitliche Schutzvorrichtungen, die Manipulationen an Werkzeugen verhindern. Weiterlesen ...

Abkantpressen: Mehr Sicherheit durch Laserschutzvorrichtungen
Warum Schutzvorrichtungen für Abkantpressen erforderlich sind Abkantpressen sind wichtige Werkzeuge in der Metallverarbeitung und ermöglichen das präzise Biegen von Blechen und Platten. Der Betrieb von Biegemaschinen birgt jedoch Sicherheitsrisiken, insbesondere bei Biegevorgängen mit hohen Druckkräften und beweglichen Teilen. Um diese Risiken zu minimieren und die Sicherheit des Bedieners zu gewährleisten, ist die Implementierung eines Laserschutzes erforderlich ... Weiterlesen ...

So entsteht der innere Biegeradius - Biegetechnik
Was ist der innere Biegeradius? Der innere Biegeradius bezeichnet die Krümmung der Innenfläche eines gebogenen Metallwerkstücks, die typischerweise beim Biegen auf einer Abkantpresse oder Biegemaschine entsteht. Dieser Radius ist bei der Blechbearbeitung wichtig, da er die Gesamtform und die Abmessungen des Werkstücks beeinflusst. Weiterlesen ...